Betrifft welche Produkte?
EVS93xx-xI (Servo PLC Software Versionen 2.0, 2.1 und 2.2)
EVS93xx-xT (Servo PLC Software Versionen 2.0, 2.1 und 2.2)
Wie sieht die Reaktion aus?
Wird in einer Anwendung zusätzlich zu der Motorauswahl (C0086) die Betriebsart ESC (Extended Speed Control) in Codestelle C0006 eingestellt, kommt es nach einem Netzschalten zum Verlust der Motorparameter und eine Motorregelung findet nicht mehr statt.
Wann tritt das Problem auf?
Die Betriebsart ESC (Extended Motor Control) in Codestelle C0006 kann wie folgt eingestellt werden:
ESC Extended Speed Control
- Drehzahlregelung mit erweiterter Drehzahlsteifigkeit für Betrieb ausschliesslich
- mit Inkrementalgeber (nicht Resolver!)
Einstellungen:
- 31 ASM Y-ESC Servoregelung Asynchronmotor Sternschaltung, ESC
- 32 PM-SM Y-ESC Servoregelung Synchronmotor Sternschaltung, ESC
- 33 ASM-ESC Servoregelung Asynchronmotor Dreieckschaltung, ESC
Wird die Codestelle C0006 mit den oben genannten Einstellmöglichkeiten beschrieben, kommt es nach einem Netzschaltvorgang zum Verlust der Motorparameter, die zuvor durch den in Codestelle C0086 eingestellten Motortyp in die entsprechenden Codestellen (z. B. C0059 Motorpolpaarzahl) geschrieben wurden. Durch den Verlust der Motorparameter findet keine Motorregelung statt.
Diagnosemöglichkeiten?
Überprüfung der Motorparameter in den entsprechenden Codestellen, z. B C0059 Motorpolpaarzahl.
Kurzfristige Maßnahmen/Empfehlungen?
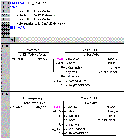
In der System POE 'PLC_ColdStart' muss eine Initialisierung der entsprechenden Codestellen vorgenommen werden. In dem unten gezeigten Beispiel einer Initialisierung wird die Codestelle C0086 mit dem Motortyp beschrieben und die Codestelle C0006 mit der Art der Motorregelung.
