9400 mit SM301 - Sicherer Stopp 1 und sicher begrenzte Position mit Sicherheits-SPS - Performance Level e


Funktion:
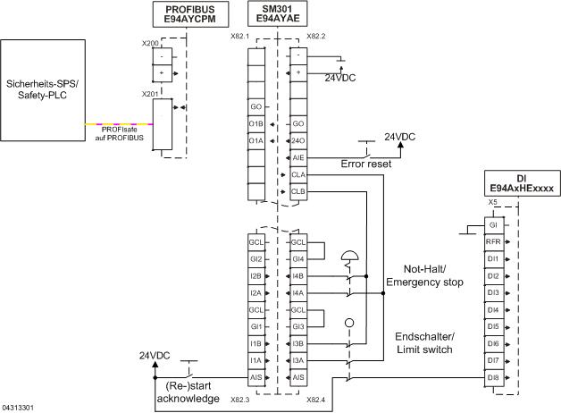
Der Motor wird bei Anforderung der Sicherheitsfunktion nach Stopp-Kategorie 1 der EN 60204-1 stillgesetzt.
Nach Einschalten der Anlage, nach Not-Halt oder einem Fehler im SM301 muss referenziert werden (negative Richtung auf Touchprobe). Die Sicherheits-SPS aktiviert dafür SDIneg und SLS im SM301.
Ist der Endschalter betätigt (Referenzpunkt gefunden), wird über DI8 (Touchprobe) im 9400 die Referenz gesetzt. Im SM301 wird SDIneg deaktiviert und SDIpos aktiviert. Außerdem werden OMS und ES im SM301 aktiviert, um SLI zu aktivieren. SLI wird als absolute Positionsüberwachung verwendet.
Der Endschalter wird in positiver Richtung freigefahren. Sobald der Endschalter nicht mehr betätigt ist, werden SDIpos und SLS im SM301 deaktiviert.
Wird bei bekannter Referenzposition der Endschalter betätigt (freigegebener Verfahrbereich in negativer Richtung verlassen), wird ein Fehler gesetzt.
Der Endschalter muss drei zwangsgeführte Öffnerkontakte besitzen (z. B. Schmersal T4VH 335-03Z).

 

Es ist nicht möglich, die aktuelle Position sicherheitsgerichtet in der Sicherheits-SPS auszuwerten.

Sicherheitshinweis / Haftungsausschluss:

Die Safety Applikations- und Parametrierhinweise sind Beispiele für mögliche  Teilfunktionen in Maschinen.

Die Angabe des T10D-Wertes gemäß DIN EN ISO 13849-1, Anhang C.4.2 erfolgt nur bei Vorliegen eines B10D–Wertes und bei einer Betriebszeit von weniger als 20 Jahren.
 
Die Inbetriebnahme ist solange untersagt, bis festgestellt wurde, dass die Maschine den Bestimmungen der relevanten EG-Richtlinien / nationalen Gesetze entspricht.
 
Die Sicherheitshinweise der technischen Dokumentationen sind zu beachten.
 
Die Nutzung der Beispiele entbindet den Anwender nicht von einer sorgfältigen Projektierung. Für mögliche Schäden und Folgeschäden übernimmt Lenze, soweit rechtlich zulässig, keine Haftung.
                                              
Copyright 2019 Lenze Automation GmbH

URL zur Verlinkung dieses AKB-Artikels: https://www.lenze.com/de-de/go/akb/201104808/0/
Kontaktformular