9400 mit SM301 - Sicher begrenzte Geschwindigkeit mit Rampensteigungsüberwachung über SPS - Performance Level e


Funktion:
Der Motor wird bei Anforderung der Sicherheitsfunktion auf sicher begrenzte Geschwindigkeit (SLS3) abgebremst (schwarze Linie).
Falls das Abbremsen ohne Rampenüberwachung fehlschlägt, wird die zu hohe Geschwindigkeit erst nach der Bremszeit von SLS3 erkannt (rote Linie).
Mit Rampenüberwachung wird dieser Fehler durch die Überwachung von den sicher begrenzten Geschwindigkeiten SLS1 und SLS2 festgestellt. So kann die parametrierte Fehlerreaktion (in diesem Beispiel STO) aktiviert werden (blaue Linie), bevor die Bremszeit von SLS3 abgelaufen ist.
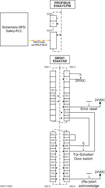
Die sicher begrenzten Geschwindigkeiten werden durch die SPS umgeschaltet. Die Bremszeiten werden im SM301 realisiert.

 

SLS1 wird aktiviert und nach 1,5 s mit 3000 rpm überwacht. Ist die aktuelle Geschwindigkeit kleiner als die SLS1-Schwelle geworden, wird im SM301 'SLS1 observed' = 1 gesetzt und damit SLS2 aktiviert. Nach 1 s wird SLS2 mit 2000rpm überwacht. Ist die aktuelle Geschwindigkeit kleiner als die SLS2-Schwelle geworden, wird im SM301 '(SLS2observed = 1' gesetzt und damit SLS3 aktiviert. Nach 1 s wird SLS3 mit 1000 rpm überwacht.

Sicherheitshinweis / Haftungsausschluss:

Die Safety Applikations- und Parametrierhinweise sind Beispiele für mögliche  Teilfunktionen in Maschinen.

Die Angabe des T10D-Wertes gemäß DIN EN ISO 13849-1, Anhang C.4.2 erfolgt nur bei Vorliegen eines B10D–Wertes und bei einer Betriebszeit von weniger als 20 Jahren.
 
Die Inbetriebnahme ist solange untersagt, bis festgestellt wurde, dass die Maschine den Bestimmungen der relevanten EG-Richtlinien / nationalen Gesetze entspricht.
 
Die Sicherheitshinweise der technischen Dokumentationen sind zu beachten.
 
Die Nutzung der Beispiele entbindet den Anwender nicht von einer sorgfältigen Projektierung. Für mögliche Schäden und Folgeschäden übernimmt Lenze, soweit rechtlich zulässig, keine Haftung.
                                              
Copyright 2019 Lenze Automation GmbH

URL zur Verlinkung dieses AKB-Artikels: https://www.lenze.com/de-de/go/akb/200802645/0/
Kontaktformular