Loss of motor parameter in case of control mode ESC (Extended Speed Control)

Which products are affected?
  • EVS93xx-xI (Servo PLC, software versions 2.0,2.1 and 2.2)
  • EVS93xx-xT (Servo PLC, software versions 2.0, 2.1 and 2.2)

What happens?

If in addition to the motor selection (C0086) the control mode ESC (Extended Speed Control) is set under code C0006 the motor parameters will be lost after mains connection and a motor control will not be possible anymore.

When does the problem occur?

The control mode ESC (Extended Motor Control) can be set as follows under code C0006:

ESC Extended Speed Control
  • Speed control with extended speed stability, for operation
  • with incremental encoders only (not resolver!)

Settings:
  • 31 ASM Y-ESC Servo control asynchronous motors in star connection, ESC
  • 32 PM-SM Y-ESC Servo control synchronous motors in star connection, ESC
  • 33 ASM-ESC Servo control asynchronous motors in delta connection, ESC

If the motor type is set under code C0086 the corresponding codes (e. g. C0059 pole pair number of the motor) for the motor parameters are written. If in addition code C0006 is written with the possible settings mentioned above, the motor parameters will be lost after mains connection. As a result of the motor parameter loss motor control is not possible anymore.

Possible diagnostics?

Check of the motor parameters, e. g. C0059 pole pair number of the motor

Short-term measures/recommendation?

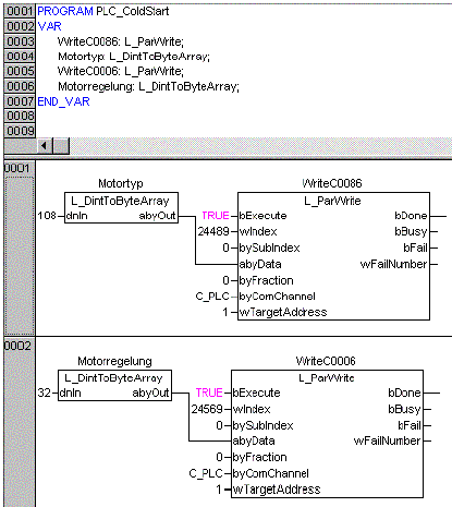
An initialisation of the corresponding codes must be carried out in the system POU 'PLC_ColdStart'. In the initialisation example shown below the motor type is written under C0086 and the motor control type is written under code C0006.

URL for linking this AKB article: https://www.lenze.com/en-de/go/akb/20023061/1/
Contact form